摘要:根据《重点用能节能办法》(国家发展改革委等第七部委2018年15号令)、《重点用能单位能耗在线监测系统推广建设工作方案》(发改环资[2017]1711号)和《关于加速推进重点用能单位能耗在线监测系统建设的通知》(发改办环资[2019]424号)要求,湖南省发改委同省市场监督管理局研究制定了湖南省端系统推广建设方案,目的是到2020年底“百家"、“千家"重点用能单位基本实现接入,到2021年底实现“万家"重点用能单位接入。安科瑞依据《NHJC--01-2018重点用能单位能耗在线监测系统》开发的Acrel-5010重点用能单位能耗在线监测系统助力湖南三立集团股份有限公司实现重点用能单位端系统建设。
关键词:重点用能单位;在线监测;百千万
1 引言
根据国家发展改革委、国家质检总局关于印发《重点用能单位能耗在线监测系统推广建设工作方案》的通知(发改环资〔2017〕1711 号)要求,以物联网、云计算等技术为支撑,大力推动重点用能单位能耗在线监测系统建设,加速推进重点用能单位完善能源计量体系、提高能源管理精细化水平,使互联网与节能工作相结合,提高节能宏观调控能力,推动完成能源消费总量和强度“双控"目标任务。
2019年4月4日,根据《国家发展改革委办公厅 市场监管总局办公厅关于加速推进重点用能单位能耗在线监测系统建设的通知》(国家发改委发改办环资〔2019〕424号)的要求,加速推进重点用能单位能耗在线监测系统建设工作,要求各省、自治区、直辖市发展改革委、市场监管局(厅、委),有关地区工信委(厅)、能源局,落实目标责任、加速推进系统建设、切实提高数据质量、加强督促监管、强化政策保障。
安科瑞依据《NHJC--01-2018重点用能单位能耗在线监测系统》开发的Acrel-5010重点用能单位能耗在线监测系统助力湖南三立集团股份有限公司实现重点用能单位端系统建设。
2 项目概况
湖南三立集团股份有限公司是中国西部一家集有色金属采、选、冶为一体的综合型股份制民营企业。公司地处湘黔渝三省交界处,坐落在花垣县,是主要从事有色金属冶炼的一家大型股份制民营企业。
该项目是重点用能单位在线监测及上传项目,端系统覆盖1级、2级能源消耗的计量,电、水经由现场仪表进行自动采集;煤及柴油采用人工填报,确定数据上传至省重点用能单位能耗在线监测系统平台。
3 企业能源状况分析
湖南三立集团股份有限公司的生产用能主要是电、燃煤、柴油等,耗能工质为水。其中电、煤、柴油、水为外购。水是通过自来水公司提供自来水和抽取河水供厂区生产、办公或生活使用。
企业外购电力用于各分厂动力、电解、物质输送等耗电设备,车间辅助动力、照明等;燃煤主要用于食堂生活用煤和冬季余热锅炉蒸汽供应不足时燃煤锅炉用煤;柴油主要为沸腾炉焙烧点火使用和辅助生产系统中铲车运输和叉车输送动力使用;蒸汽自产自用,主要用于电解锌生产系统制液及电解工序;水主要用于各分厂生产用水及其他办公、生活用水等。
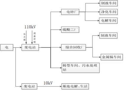
(1)电力流向
企业电力主要由厂区110kV变电站和县电力公司提供1路10kV电源供电。电锌厂、硫酸厂、综合回收厂及铸型车间从公司110kV变电站取电,基地电解和生活办公用电从县电力公司10kV线路上取电,具体如下:

(2)柴油流向
企业柴油主要流向沸腾炉点火及厂内运输车辆使用。

(3)煤炭流向
企业煤炭主要用于电锌厂冬季余热锅炉蒸汽供应不足时锅炉补充蒸汽使用以及食堂生活用煤。

(4)水的流向
企业自来水主要用于硫酸厂生产、电解车间冷却、软水站以及生活办公用水,具体如下:

分析结果:
依据能源在线监测要求以及企业现场情况,纳入监测的数据以及方式如下:
电、水的1级和2级计量经由现场仪表进行自动采集;煤及柴油的1级和2级计量采用人工填报,确定数据上传至省重点用能单位能耗在线监测系统平台。
为了端系统覆盖1级、2级能源计量,能耗数据实时采集、监测、传输的要求,目前存在的主要问题:
(1)三立厂区目前仅1块总水表具有数据自动采集功能,其他水表为机械表,需进行更换。目前正在安排水表的采购及更换工作。
(2)县供电总电能表2路485通讯接口均已使用,需协调新增1个附表,以满足自动采集要求。
(3)监测采集点比较分散,需在各点就近接入220V电源。
4 组网方案
重点用能单位能耗在线监测系统从结构上一般可以分为三层。
采集层:采集层主要是通过在现场安装电表、水表等能耗计量表计来计量各厂区能源消耗。所有仪表采用带有通讯接口的智能远传仪表。仪表可使用RS485现场总线进行组网,通过Modbus协议进行数据传输。
传输层:传输层主要是通过使用我司ANet系列智能网关,智能网关主要作用是通过RS485总线和多种通讯协议采集计量表计的数据,通过网关的协议转换功能将数据通过运维协议传输到网闸中。网关的主要功能特点支持协议转换、数据加密传输、支持断点续传。
平台管理层:平台管理层主要是在网闸上位机中部署不同的服务。平台管理层提供一系列服务来满足数据处理、在线监测以及实时上传等需求。
5 平台功能介绍
(1)全场看板
全厂看板页面概要显示企业的基本信息;全厂用能展示日、月、年消耗能源折算的吨标煤量,同时饼图展示企业不同能源消费占比情况;用能趋势展示同分类能耗的逐日用能趋势;上传信息显示重点用能单位上传情况。

(2)参数查询页面可以根据时间查询不同计量器具的功率、电流、电压等参数。

(3)平台可以根据采集的能源消耗量以及录入的产品产量计算产品单耗。

(4)实时在线监测全厂配电情况(电压、电流、功率、电能)。

(5)记录数据上传日志。

6 推荐设备
端设备
能耗在线监测端设备放置于重点用能单位,实现数据接入、安全隔离、数据处理存储及上传、运维管理等功能,内网主机和外网主机通过安全隔离数据交互单元连接,确保生产网络安全,信息安全保护应符合相关标准以及企业自身需求,结构如下图所示:

端设备硬件参数
● 单主板采用低功耗处理器;
● 单主板内存大小4G;
● 硬盘:128G 固态硬盘
● 独立双主机“2+1"架构非IP物理隔离;
● 带VGA接口,可外接显示器,便于现场维护操作;
● 双冗余开关电源,互为备用、支持热插拔,保障端设备的可靠性,具有电源故障声光报警功能;
● 8路RS485串口;
● 6路千兆以太网;
● 4个USB接口,可用于CA证书接口;
产品认证安全
产品通过公安部计算机信息系统安全产品质量监督检验中心的网络隔离检测认证,取得了计算机信息系统安全专用销售许可证和电磁兼容证书。

ANet能源网关

ANet系列能源网关,可将企业内分散的能源计量器具集中采集后上传至端设备,满足国家办公机关、大型公共建筑、工业企业等能源管理系统中对于水、电、气、油、冷量、热量等各种形式的能耗计量及分项数据采集需求,搭配简单易用的数据配置软件工具,可以快速配置所需采集数据及上传数据中心等各项参数信息。
相关报告及证书
GB/T 17626.2-2018《电磁兼容试验和测量技术静电放电抗扰度试验》4级。
GB/T 17626.6-2017《电磁兼容试验和测量技术射频电磁场辐射抗扰度实验》3级。
GB/T 17626.4-2018《电磁兼容试验和测量技术电快速瞬变脉冲群抗扰度试验》4级。
GB/T 17626.5-2019《电磁兼容 试验和测量技术 浪涌(冲击)抗扰度试验》4级。
GB 9254-2016《信息技术设备的无线电骚扰限值和测量方法》合格。



7 结束语
自国家发布重点用能单位能耗在线监测政策以来,我司踊跃响应,本文介绍Acrel-5010重点用能单位能耗在线监测系统在湖南三立集团的应用,是依照国家标准建设,实现对企业能源消耗情况的在线监测和数据上传。同时系统实现对采集数据的分析、能耗趋势、能耗报警,各种数据报表分析曲线、图形等,便于数据分析、研究、挖掘节能潜力。
联系我们
江苏安科瑞电器制造有限公司 公司地址:江阴市南闸镇东盟工业园区东盟路5号扫一扫 更多精彩
微信二维码
微信公众号